WWW.LT1SWAP.COM

[ HOME ]    [ PCM PROGRAMMING ]   [ WIRE HARNESS INFO  ]     [ VORTEC 8100 ]   [ VORTEC 6.0L ]   [ '62 IMPALA ]   

['67 CHEVY C10]     [GM ECM TUNING]    [ LINKS ]    [ PHOTO GALLERY ] 

 

 

I've modified a 1994 L99 Harness.  This was the baby LT1, 4.3L version.  Everything is the same.  The Caprice harness uses an underhood fuse block that is part of the engine harness.  It is easier just to leave it in the harness and use it.  My main modification was to take the wires coming from the ignition switch, and wire them in through a relay instead.  Now when this relay is turned on, it functions the same way the ignition switch did.  It feeds power to the fuses that then send power out to all the devices needing it.  There are 3 ground wires, all located on the front of the drivers side cylinder head.

1994 Harness Layout

Fuse Block

Sticker From Fuse Block

Click for much larger images.

I recently modified another Caprice harness for stand alone install into a Jaguar.  I opted to remove the factory fuse block, and the harness turned out very clean.  Here's a few pictures.

1995 Caprice / Impala SS / Road Master LT1 & L99 Engine Wiring Schematics:

PCM POWER & GROUND

MIL AND DLC

ENGINE DATA SENSORS

COOLANT FANS A/C & IP

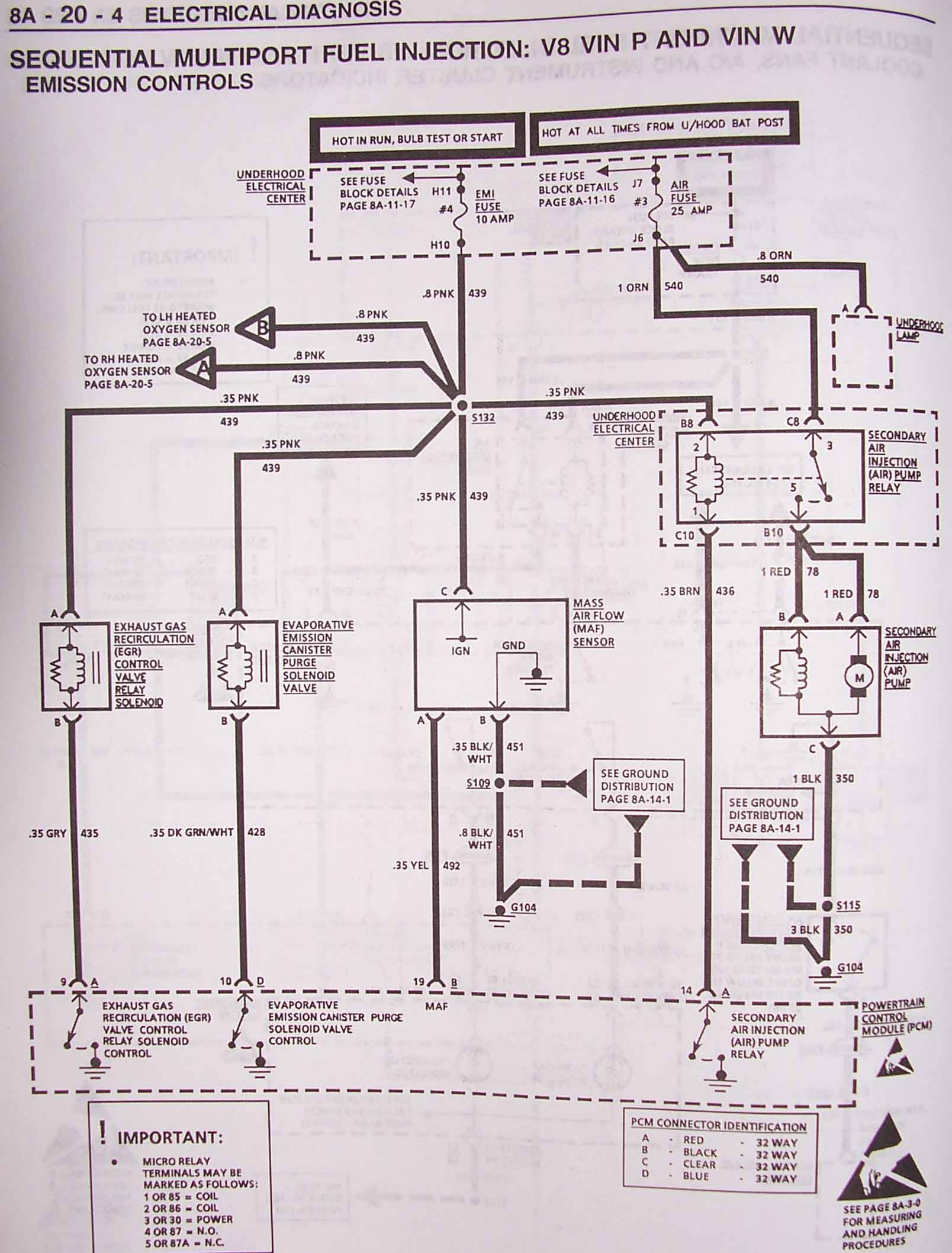
EMISSION CONTROLS 1

EMISSION CONTROLS 2

FUEL INJECTOR FUEL PUMP IGN, VSS DATA 1

FUEL INJECTOR FUEL PUMP IGN, VSS DATA 2

ELECTRONIC TRANS 1

ELECTRONIC TRANS 2

PCM RED CONNECTOR

PCM BLACK CONNECTOR

PCM CLEAR CONNECTOR

PCM BLUE CONNECTOR

STARTING AND CHARGING

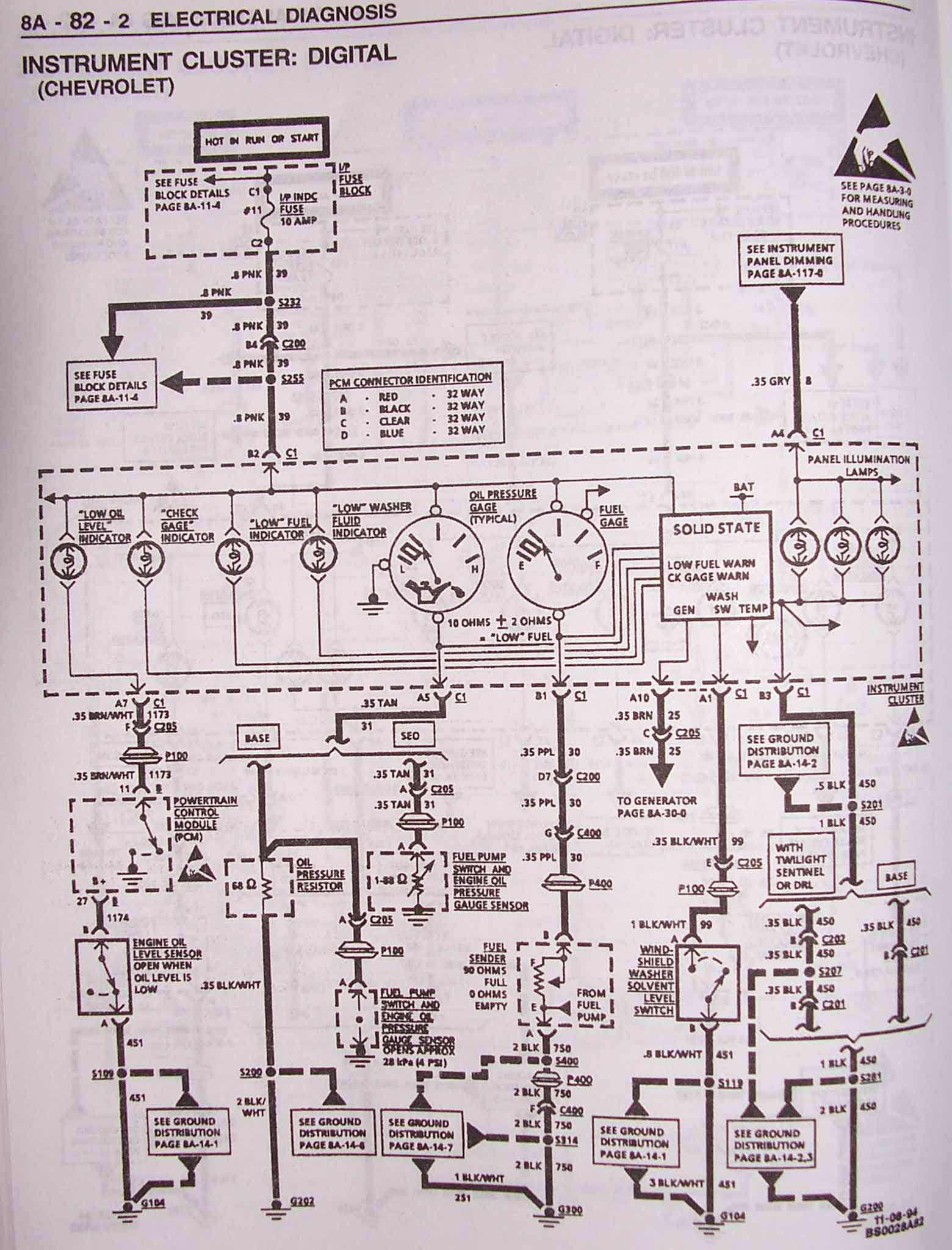
INSTRUMENT CLUSTER CHEVY 1

INSTRUMENT CLUSTER CHEVY 2

INSTRUMENT CLUSTER CHEVY 3

C204, 37way

C205, 10 way WHITE

The stray wires at top of the harness layout go to things like the Brake Switch, Park/Neutral Switch, A/C Request, Charge Indicator, Oil Pressure Gage, VSS Signal (for cruise), and cooling fan power wires.

Questions?  lt1swap@centurytel.net