WWW.LT1SWAP.COM

[ HOME ]    [ PCM PROGRAMMING ]   [ WIRE HARNESS INFO  ]     [ VORTEC 8100 ]   [ VORTEC 6.0L ]   [ '62 IMPALA ]   

['67 CHEVY C10]     [GM ECM TUNING]    [ LINKS ]    [ PHOTO GALLERY ] 

 

 

This project is still planned, however on an HOLD for the time being.  A few things have to happen first, such as building a shop.  I still have the motor, still have the Sunbird... 4/21/2010

 Well I have started yet another project.  The idea is a 2001 3.8L Series II Supercharged engine going into my 1990 Chevy Cavalier.  It will be replacing the 3.1L that currently lives there.  I hate to pull the 3.1L because runs so dang good.  238,000 miles and doesn't use a drop of oil.  Ohhh well, spare engine if something happens to the 3800.

***I know have gotten a 1993 Pontiac Sunbird to perform the swap into.  Body in much better condition, and got the car for next to nothing, did some trading.

Engine is out of 2001 Grand Prix GTP, it was burned and left for dead outside in the open.  I picked it up for $100.00.  I got it home and took it down to long block.  I pulled the valve cover's and they were clean as could be inside.  Drained the oil and it too was in good shape.  I put a new filter on, filled up with oil and did a leak test on it.  After compressing all the cylinders with rockers removed, and tapping on the valves I was able to get them all to seal up.  Cranking compression test shows all cylinders from 175-190.  I was in luck.  The motor had not taken on any water.  The super charger still spun freely, but I chose to use one I picked up from the local chevy dealer that had been removed for play in the shaft.  Turns out all that was wrong was the plastic coupler. 

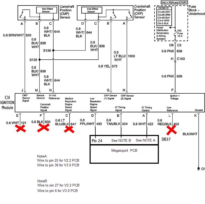
At this point, 10/16/07, I have had it running on the engine stand.  I am using Megasquirt II for fuel management.  Here is a little information on the ignition system used by the 95+ Series II 3800 engines.

There is a Ignition reference (Low Resolution Signal) wire that tell Megasquirt when the next cylinder is 70 degrees away.  This happens 3 times per crankshaft revolution.  This reference at 70 degrees allows Megasquirt to wait the proper amount of time to command the desired ignition advance.

The next is a bypass wire. (IC Timing Signal) This wire lets the ignition module control timing during cranking (or any other time this wire is disconnected).  If 5 volts it applied to this wire the module hands timing control over to Megasquirt.  

Megasquirt sends a command to the ignition module to fire via the Ignition Control wire (IC Timing Control)

This schematic here show's how to hook up the 3800 ignition module to Megasquirt. The 3800 module uses pretty much identical setup to the DIS ignition used on 3.1L/3100/3400 engines.  http://www.msextra.com/manuals/MS_Extra_Hardware_Manual_files/c3i_2.jpg

I did a quick test on my ignition system to make sure the crank sensor was reading properly.  I removed all the plug wires, and provided ground and 12v+ to the ignition module.  The cam sensor and crank sensor were hooked up and that was it.  I cranked over the engine by hand and was able to watch each coil pack fire. 

 

Well That is as far as I've gotten on my swap so far.  I have it running on the engine stand.  I still need to figure out clutch, pressure plate, and pilot bearing.  I'll keep this updated with info and pics as I go.

 

thanks for looking!